-
SY8000 通用/船用透平控制器
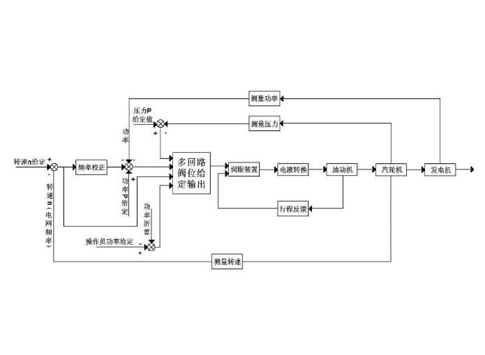
透平控制器是一种适用于透平机械的一体化嵌入式控制设备。主要用于船舶或普通工业现场的小型单抽、纯凝、背压式热电联产或拖动型等透平机械的控制。被控参数主要是机组转速、功率、压力等。小型智能透平控制器实时采集机组转速、功率等运行的相关参数,经过适当的反馈调节计算后,通过伺服信号输出通道输出阀位控制信号,改变调节阀开度,最终维持机组被控参数在规定的范围内。
透平控制器基于高性能实时操作系统平台,核心器件采用高性能,低功耗的汽车级芯片,具有运算速度快,性能优异,抗干扰能力强,能量损耗低以及发热量小等优点。透平控制器最大控制周期不超过20ms,能满足透平机械实时响应的要求。控制策略,参数可灵活修改配置,以适合不同控制对象的需求,具有掉电保护功能,透平控制器掉电参数不丢失。可选择配备操作员站或配备10寸LCD触摸屏作为图形化监视及操作画面。
产品功能
产品特点

● 转速控制范围 —— 4.3 转/分~20000转/分,精度(±1转/分)。
● 稳态时转速不等率 —— 0~6%连续可设。系统可达到:稳态调速率(静态不等率)≤3%和机组被动加减载(负荷突增突卸) 瞬态调速率≤4%的性能指标。
● 负荷控制范围 —— 0~115%,精度0.5%。
● 转速不等率 ——3~6%连续可调。
● 升速率控制精度 —— 1 r/min。
● 甩额定负荷时转速超调量 —— 7%额定转速。
● 调节系统迟缓率 —— ≤0.2%。
● 系统平均无故障时间 —— MTBF>200000小时。
● 系统可用率 —— 99.9%。
● 抽气压力不等率 —— 0~10%。
● 共模抑制比应&差模抑制比应 —— ≥90dB&≥60dB。
● 运行环境温度 —— -10℃~70 ℃。
● 存储运输温度 —— -40℃~+85℃。
● 相对湿度 —— 5% RH~95% RH (不结露)。
● 测试标准 —— 符合UL、CE、RoHS、CCS 等相关测试标准。